Problem z dmuchawą

Awatar użytkownika
dudus
Klubowicz
Posty: 75
Rejestracja: 2008-08-24 16:45
Samochód: Ford PROBE GT '90
Lokalizacja: Klucze
Kontakt:

Re: Problem z dmuchawą

Post autor: dudus »

Witam.
Opis dotyczy tylko i wyłącznie dmuchawy z płynną regulacją obrotów.
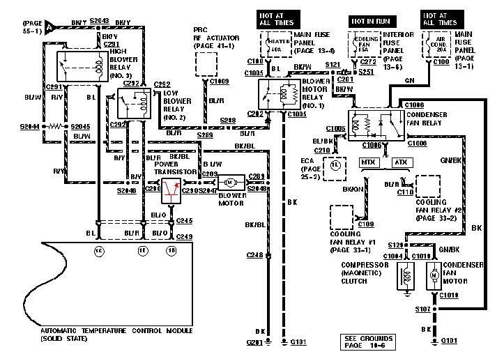
Ze względu na to, ze miałem mnóstwo problemów z moja "dmuchawą", chciałem przedstawić tutaj rozwiązanie naprawy stopnia końcowego bez rozbierania całego kokpitu.
Tranzystor stopnia końcowego to elektroniczna wersja "sprężynek" I znajduje się po przeciwnej stronie kanału dmuchawy w stosunku do powszechnie stosowanych i opisywanych przez was opornic.

Oryginalny tranzystor o symbolu 2SD1460 jest tranzystorem NPN, niestety bardzo ciężko go zdobyć.
2020_09_12_19_16_18.jpg
.
Kupujemy zamiennik, powszechnie dostępny - MJ11016 (taka sama obudowa i też wytrzymuje 30A).
MJ11016-750x750.jpg
.
Odłączamy akumulator
Ściągamy osłonę układu nawiewu nad nogami pasażera.
Odkręcamy i wyciągamy schowek(2 śrubki)
Odkręcamy i demontujemy dmuchawę (3 śrubki)
.
Szukamy wiązki przewodów biegnących za dmuchawę (gruby czerwono-żółty, gruby niebiesko-biały i cienki niebiesko-pomarańczowy)
tranzystor_dmuchawy.jpg
.
Odcinamy je tyle ile najgłębiej dostaniemy (zależne od grubości rąk, bo miejsca mało) te w czerwonym kółku
IMG_20200907_195045.jpg
.
Lutujemy do bazy cienki a emitera gruby przewód. Do collectora przykręcimy ostatni gruby przewód pod śrubę mocującą tranzystor z radiatorem podczas jego zakładania.
.
Łączymy przewody tranzystora z odciętymi przewodami z wiązki.
MJ11016.jpg
MJ11016.jpg (9.73 KiB) Przejrzano 10043 razy
mj11016-pinout.jpg
mj11016-pinout.jpg (20.39 KiB) Przejrzano 10043 razy
Collector - czerwono_żółty
Emiter - niebiesko-biały
Baza - niebiesko-pomarańczowy
Nie można się pomylić! w najlepszym razie uszkodzicie tranzystor a w najgorszym spalicie regulator w panelu.
Po podłączeniu poskładajcie wszystko i tyle ;).
.
Montujemy nowy tranzystor na radiatorze (cokolwiek aluminiowego)
IMG_20200919_090116.jpg
.
Wiercimy otwór w miejscu gdzie większość naszych dmuchaw ma (magiczne :) ) sprężynki (opornice). Na górze kanału widać róg oryginalnego radiatora wraz z tranzystorem.
2.jpg
.
Radiator wraz z tranzystorem wkładamy do środka dmuchawy i montujemy tak aby nie został przemielony przez wentylator dmuchawy (jeżeli tylko jest takowa możliwość, to zostawcie trochę miejsca miedzy obudowa dmuchawy a radiatorem aby mogło też tam przepływać powietrze i chłodzić tranzystor)
BARDZO WAŻNE - obudowa radiatora nie możne się stykać z masa samochodu (karoserią) ani obudową silnika wentylatora, ponieważ gdy tranzystor jest przykręcony do radiatora to jest też elektrycznie z nim połączony!!
.
Bardzo ważne są tez przekaźniki obok dmuchawy
W tej wersji występują 2 szt
Pierwszy uruchamia się po przekręceniu pokrętła w panelu, a drugi po osiągnięciu max położenia pokrętła.
Jeżeli będzie uszkodzony pierwszy z nich to dmuchawa nie będzie działała w ogóle.
Jeżeli tylko drugi padnie, to regulacja będzie chodzić i wiatrak też, ale nie będzie najwyższej mocy.
Pozdrawiam
Ostatnio zmieniony 2020-09-20 18:21 przez dudus, łącznie zmieniany 1 raz.
Jeszcze jest Czarna Perła - Ford Probe GT '90 TRIP
Już jest Black Pearl - Ford Probe GT '90 TRIP 😁
Awatar użytkownika
Lukasz
Klubowicz
Posty: 1315
Rejestracja: 2006-05-27 22:43
Samochód: Ford Probe 2.2 GT 89r. Volvo V70 I 2.5 TDI 140KM 1997
Galeria: viewtopic.php?t=14709
Lokalizacja: Grodzisk Mazowiecki ,Owczarnia
Kontakt:

Re: Problem z dmuchawą

Post autor: Lukasz »

Oj tez się kiedyś nacudowalem z wentylatorem tyle że mi działał na maxa a płynna regulacja juz nie,padł bezpiecznik termiczny który jest tam wlutowany na radiatorku
FORD PROBE 2.2 GT 89r.
Odgazowany :)
adrian_seki
Posty: 911
Rejestracja: 2009-05-21 22:31
Samochód: Ford Probe I GT 2,2T 12V 92r
Galeria: viewtopic.php?t=16334
Lokalizacja: Konin (WLKP)

Re: Problem z dmuchawą

Post autor: adrian_seki »

Tak gdyby komuś się kiedys przydało w jakimś celu. Przynajmniej wiem dlaczego słabo wiało - prawie połowa uzwojeń wirnika spalona (zmiana koloru na szary)

Obrazek Obrazek Obrazek
Ostatnio zmieniony 2021-06-03 08:06 przez adrian_seki, łącznie zmieniany 1 raz.
ODPOWIEDZ

Wróć do „2.2 R4 Turbo”