Jeśli sterownik, o którym piszesz, podpięty jest do przewodów okna, może to być wyrzeźbione domykanie automatyczne lub z pilota, jeśli nie, to obstawiam jakiś antynapad.
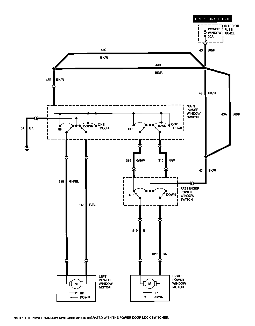
Kompletna procedura w Twoim przypadku (oba okna nie działają). Punktor (kropka) kończy algorytm namierzając problem, w pozostałych przypadkach idziesz dalej. Starałem się najjaśniej, jak się da.
Sprawdź bezpiecznik POWER WINDOW 30A w kabinie (najlepiej wyjmij i włóż inny).
Spalony?
- Wymień, włącz kluczyk, spróbuj otworzyć - zamknąć okna.
Ponownie sprawdź bezpiecznik.
Znów się spalił?- Wyłącz kluczyk.
Znajdź i rozłącz 16stykową wtyczkę skrzynki bezpieczników.Znajdź i rozłącz wtyczki przełączników kierowcy i pasażera.Zmierz opór pomiędzy czarno-czerwonym (BK/R) przewodem w 16pinowej wtyczce bezpieczników a masą.
Mniejszy niż 5 omów?- Napraw przetarty (zwarty do masy) czarno-czerwnony (BK/R) przewód między przełącznikami sterowania okien a skrzynką bezpieczników.
Wyłącz kluczyk.
Zmierz opór pomiędzy przewodami zielono-niebieskim (GN/BL), czerwono-niebieskim (R/BL), zielono-białym (GN/W) i czerwono-białym (R/W) a masą.
Którakolwiek wartość jest poniżej 5 omów?- Napraw przetarty (zwarty do masy) przewód.
Jeśli w którymś z kroków odłączałeś wtyczkę skrzynki bezpieczników, to ją podłącz.
Wyłącz kluczyk.
Odłącz wtyczkę głównego przełącznika okien (w drzwiach kierowcy).
Włącz kluczyk.
Zmierz napięcie w czarno-czerwonym (BK/R) przewodzie we wtyczce.
Mniejsze niż 10V?
- Napraw czarno-czerwony (BK/R) przewód między wtyczką a skrzynką bezpieczników.
Wyłącz kluczyk.
Zmierz opór między czarnym (BK) przewodem we wtyczce głownego (kierowcy) przełącznika okien a masą.
Większa niż 5 omów?
- Napraw przerwany czarny (BK) przewód do masy.
Wyłącz kluczyk.
Podłącz wszystkie odłączone wtyczki.
Wyjmij (bez odłączania) główny przełącznik okien (kierowcy).
Włącz kluczyk.
Sprawdź napięcie na następujacych 4 przewodach głównego przełącznika (kierowcy) podczas włączania odpowiednich funkcji:
- lewe okno w górę - 12V na przewodzie zielono-niebieskim (GN/BL), 0V na pozostałych,
lewe okno w dół - 12V na przewodzie czerwono-niebieskim (R/BL), 0V na pozostałych,
prawe okno w górę - 12V na przewodzie zielono-białym (GN/W, 0V na pozostałych,
prawe okno w dół - 12V na przewodzie czerwono-białym (R/W), 0V na pozostałych.
Czy napięcie poza zakresem (0V = <1V, 12V = 10-14V)
- Wymień główny przełącznik okien (kierowcy)
Wyłącz kluczyk
Odłącz główny przełącznik okien (kierowcy), przełącznik pasażera i wtyczkę silnika lewego okna.

- silniczki.gif (2.77 KiB) Przejrzano 3843 razy
Zmierz rezystancję przewodów pomiędzy wtyczką głównego przełącznika (kierowcy) i wtyczką lewego silniczka (kierowcy) albo prawego przełącznika (pasażera):
- zielono-niebieski (GN/BL) do silniczka
czerwono-niebieski (R/BL) do silniczka
zielono-biały (GN/W) do przełącznika pasażera
czerwono-biały (R/W) do przełącznika pasażera
Czy opór przekracza 5 omów?
- Napraw uszkodzony przewód.
- Nie, ale lewe okno nie działa - wymień silnik lewego okna
- Nie, ale prawe okno nie działa - idź dalej.
Wyłącz kluczyk.
Podłącz wszystko oprócz przełącznika pasażera.
Włącz kluczyk.
Zmierz napięcie na czarno-czerwonym (BK/R) przewodzie przełącznika pasażera.
Jest mniejsze niż 10V?
- Napraw czarno-czerwony (BK/R) przewód między przełącznikiem pasażera a skrzynką bezpieczników.
Wyłącz kluczyk.
Podłącz wszystkie wtyczki.
Wyjmij bez odłączania przełącznik pasażera.
Włącz kluczyk.
Sprawdź napięcie na przewodach podczas przełączania:
- góra - 12V na przewodzie czerwonym (R), 0V na zielonym (GN),
dół - na odwrót. - Jeżeli napięcie przekracza zakres (0V = 0-1V, 12V = 10-14V) - wymień przełącznik pasażera.
Wyłącz kluczyk.
Odłącz przełącznik silniczek pasażera.
Zmierz rezystancje pomiędzy wtyczką pasażera a wtyczką silniczka (z obu stron ten sam kolor) na przewodach (oddzielnie) czerwonym (R) i zielonym (GN).
Czy opór jest mniejszy, niż 5 omów?
- Tak - wymień silniczek prawego okna,
- Nie - napraw odpowiedni przewód.
Angielskie skróty kolorów, gdybym się gdzieś pomylił, co się zdarza.